
透明液壓實驗臺,液壓實驗裝置,液壓PLC試驗臺是專門為用戶解決疑難問題的,非常具有代表性,在客戶進行產品選型前,我們一般建議用戶先看下透明液壓實驗臺,液壓實驗裝置,液壓PLC試驗臺。這樣能對用戶選型有非常大的幫助。
產品名稱:透明液壓傳動PLC控制實訓裝置
產品型號:ZRYPL-01C
產品品牌:中人
透明液壓PLC控制基本實訓回路
1、用手動換向閥的換向回路。
2、用中位機能換向閥的用鎖回路。
3、用液控平向閥的閉鎖回路。
4、壓力調定回路。
5、二級壓力控制回路。
6、用減壓閥的減壓回路。
7、用增壓缸的增壓回路。
8、用H型換向閥的卸載回路。
9、進油節流調速回路。
10、回油節流調速回路。
11、調速齒輪泵的換向調速回路。
12、調速齒輪泵和調速閥組成的復合調速回路。
13、流量閥短接的速度換接回路。
14、用調速閥串連聯的二次進給同路。
15、用調速閥并聯的二次進給同路。
16、用順序閥的順序動作回路。
17、用壓力繼電回的順序動作回路。
18、用行程開關控制的順序動作回路。
19、用行程換向閥的順序動作回路。
20、串聯液壓缸的同步回路。
21、用先導型溢流閥控制的換向回路。
主要技術參數
1、電源:AC220V 50Hz
2、直流電源:輸入AC220V 輸出DC24V/2A
3、可編程控制器(PLC):三菱FX1S-20MR主機
12輸入 8輸出(繼電器輸出方式)
4、液壓實訓油泵電機功率:250W 配有專用的穩壓直流電機調速器
調速范圍:0-1700r/min
外型尺寸:530mm×350mm×450mm
5、實訓工作時離液壓實訓臺1.5m遠處噪聲≤58dB。
6、實訓油路液流壓力要求需0.3-0.8Mpa(油泵最高壓力:Pmax=2.5Mpa)
7、電磁換向閥:AC220V 吸力3Mpa
8、實訓裝置外型尺寸:1500mm×650mm×1700mm
主要特點
1、液壓PLC控制實訓裝置主要由實訓桌、實訓臺、液壓元件和電器控制器件、可編程控制器(PLC)等組件組成。
2、實訓桌、實訓臺為鐵質雙層亞光密紋噴塑結構,實訓桌柜內存放液壓元件等。
3、配備全常用液壓元件:每個液壓元件均配有安裝底板,可方便、隨意地將液壓元件安放在鋁合金型材面板上(面板帶“T”溝槽形式的鋁合金型材結構)。油路搭接采用快換接頭,拆接方便,不漏油。
4、實訓元件均為透明有機材料制成,便于了解掌握幾十種常用液壓元件的結構,性能及用途。掌握幾十種基本回路的工作原理,實訓組裝回路快捷、方便。
5、實訓控制單元也可以采用獨立的繼電器控制單元進行電氣控制,通過比較,突出PLC可編程序控制的優越性和先進性,加深對PLC編程器的了解與掌握。
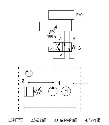
進油節流調速回路
一.實驗目的:
了解進口節流調速回路的組成及性能;
與其他節流調速進行比較。
二、實驗器材
ZRYY-03型教學實驗臺 1臺
溢流閥(直動式) 1只
電磁換向閥(兩位四通) 1只
節流閥截止閥 1只
雙作用液壓缸 1只
三、實驗原理圖
四、實驗步驟:
1、按照實驗回路圖的要求,選取所需的液壓元件并檢查性能是否完好。
2、將檢驗好了的液壓元件安裝在插件板的適當位置,通過快速接頭和軟管按回路要求連接;然后把相應的電磁換向閥彈簧線插到對應輸出孔內。
3、依照回路圖,確認安裝和連接正確;放松溢流閥、啟動泵、調節溢流閥的壓力,調節單向節流閥開口大小。
4、電磁換向閥通電換向,通過對電磁換向閥的控制就可以實現活塞的伸出和縮回。
5、通過調節溢液閥的壓力大小,也可控制了回路中的整體壓力;進而調節了活塞的運動速度。
6、在運行的過程中通過調節單向節流閥開口的大小,就可以控制活塞運動的快慢。
想了解更多的實驗內容=>教學設備